EW10 Omslag 600
Februari 2025

Veiligheid bij tijdelijke extra voeding

Hot topic

54 01

Regelmatig komt het voor dat het netbedrijf op een bouwplaats of bij een bedrijfspand geen of onvoldoende energie kan leveren. Dan wordt gezocht naar aanvullende of alternatieve energiebronnen. Dit kan in de vorm van een aggregaat en/of een batterijsysteem. Vaak worden deze systemen geleverd, geplaatst, opgestart en ‘het werkt’. Althans zo lijkt het. Maar vaak wordt onvoldoende beseft dat ook bij het gebruik van een extra voeding een veilige installatie moet worden opgeleverd.

De uitvraag naar een leverancier van tijdelijke energievoorzieningen kan tweeledig zijn: een tijdelijke installatie of een aggregaat en/of een batterijsysteem?
In het eerste geval wordt verwacht dat de leverancier niet alleen de energiebron(nen) levert, maar ook de installatiedelen daaromheen, en de volledige installatie installeert en inspecteert. Er mag dan worden veronderstelt dat de installatie voldoet aan de eisen uit Nen 1010. Immers, de samensteller is dan verantwoordelijk voor een passende veilige installatie.
In de tweede situatie wordt een aggregaat en/of een batterijsysteem geleverd en wordt de samensteller (in dit geval de installateur zelf) de verantwoordelijke voor een veilige installatie.

Eisen aan de voeding

Nen 1010, bepaling 551, stelt specifieke eisen aan laagspanningsopwekeenheden. Zowel die met het net zijn verbonden als die autonoom kunnen functioneren, waaronder generatoren en statische omvormers die worden gevoed door batterijsystemen.

Eisen die in Nen 1010, bepaling 551, worden gesteld aan de installatie zijn:
• Van elke energiebron moet de maximale kortsluitstroom en aardfoutstroom bekend zijn. De beveiligingstoestellen in elke bron moeten hierop zijn aangepast, zodanig ze bij een kort- of aardsluiting tijdig aanspreken zonder dat er schade aan de installatie optreed. Opmerking: In het algemeen is het kortsluitvermogen van bijvoorbeeld een generator beduidend lager dan in het net. Dat kan ertoe lijden dat bij een kort- of aardsluiting de stroom een onvoldoende hoge waarde krijgt om automaten of smeltpatronen tijdig te laten aanspreken.
• Bij het bepalen van het noodzakelijk vermogen, moet rekening worden gehouden met de arbeidsfactor ofwel cos ϕ.

54 021. Een TN-stelsel.

Voorbeeld: Pw = Ps x cos ϕ

Waarbij:
Pw = werkelijk vermogen in kW
Ps = schijnbaar vermogen in kVA
cos ϕ = arbeidsfactor

Als lokale opwekkers aanvullend op het net zijn aangesloten, dan vereist het netbedrijf in de netcode een cos ϕ van minimaal 0,9 inductief en minimaal 0,9 capacitief.

Als (alleen) bijvoorbeeld een betoncentrale 400 V 3, 300 kW, cos ϕ = 0,8 wordt gevoed, dan is het schijnbaar vermogen 300 kW : 0,8 = 375 kVA.

Let dus altijd op, dat het beschikbaar vermogen van de energievoorziening toereikend is gebaseerd op het (totale) schijnbaar vermogen en niet op het werkelijk vermogen.

De stroom die hiervoor moet worden geleverd kan dan als volgt worden berekend: ΙB = Ps : (400 V x 3) = 375.000 : 693= 541 A.

De voeding moet in staat zijn om stroom te leveren gebaseerd op de maximale totale belasting en een eventuele aanloopstroom van motoren.
Als het gevraagde vermogen groter is dan wat de voeding kan leveren, dan moet daarin een beveiliging zijn opgenomendie de voeding automatisch uitschakelt.

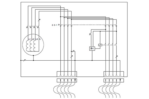
54 032. Twee beveiligingstypen.

Autonome voeding

In Nen 1010, bijlage 55B, staan aanvullende eisen (op het voorgaande) beschreven voor opwekeenheden die autonoom worden toegepast.
Er zijn twee manieren om de aangesloten installatie automatisch uit te schakelen bij een aardsluiting:

1. TN-stelsel (voorkeur) - Hierbij wordt het sterpunt van de voedingsbron gekoppeld met een aardsysteem. Ervan uitgaande dat het systeem is beveiligd met een aardlekschakelaar (ΙΔn 0,3 A selectief) moet Ra < 166 Ω. De circuitimpedantie (ZL-PE) moet dan zo laag zijn dat bij een aardsluiting een overstroombeveiliging of aardlekschakelaar de installatie uitschakelt. Dit moet binnen een tijd zoals weergegeven in Nen 1010, tabel 411.3.2. Voor een 230/400 V distributiestelsel geldt dan t < 5 s. Voor eindgroepen Ιn ≤ 63 A met een of meer wcd’s of Ιn ≤ 32A met alleen vast aangesloten toestellen geldt t < 0,4 s.

Een TN-S stroomstelsel en deze manier van beveiligen heeft altijd de voorkeur bij installaties met meerdere verbruikende toestellen, zoals op een bouwplaats of als voeding voor een gebouwinstallatie. Immers, door de beveiligingen in de voeding selectief te kiezen met die verderop in de installatie kan selectiviteit worden bereikt. Bij een aardfout valt dan niet de hele installatievoeding uit, wat wel het geval is bij manier 2.

2. IT-stelsel (rechts in figuur 2) - Opmerking: dit systeem is slechts geschikt voor een compacte installatie met slechts een of hooguit enkele toestellen. Eisen zijn: alle aanraakbare geleidende delen van de aangesloten toestellen moeten deugdelijk onderling met een vereffeningsleiding zijn verbonden en met het isolatiebewakingstoestel. Een aardelektrode met Ra maximaal 1.000 Ω moet worden toegepast.

Doet zich een eerste isolatiefout voor in de installatie, waarbij de isolatieweerstand Riso < 23 kΩ, dan moet een isolatiebewakingstoestel een alarm geven. Bij een tweede fout kan er gevaar ontstaan en moet een isolatiebewakingstoestel de installatie uitschakelen binnen dezelfde tijd als in een TN-stelsel.
Het isolatiebewakingstoestel schakelt dan de hele installatie uit ongeacht waar de isolatiefout zich bevindt in de installatie. Dit is vaak ongewenst, want ga de fout maar eens zoeken in een omvangrijke installatie. Ook aardlekschakelaars, zoals die zijn opgenomen in bouwkasten, werken niet betrouwbaar in dit systeem.
Sommige voedingen, zoals aggregaten, zijn daarom uitgerust met een schakelmogelijkheid tussen beide systemen:

a. uitschakeling met instelbare aardlekschakelaar in een systeem waarbij het sterpunt van de generator is verbonden met PE,
b. uitschakeling met een isolatiebewakingstoestel waarbij het isolatiebewakingstoestel is verbonden met een PU-leiding (unearthed) ofwel een vereffeningsleiding die als een soort meetdraad fungeert, maar waardoor geen foutstroom in het circuit gaat lopen bij een fout.

Praktijk

In de praktijk moet er naar worden gestreefd methode 1 te gebruiken, waarbij het sterpunt van de voeding kan worden gekoppeld met een aardsysteem van het netbedrijf of er moet een aardelektrode bij de voeding in de grond worden ingedreven. Alleen als dit niet kan, omdat de installatie mobiel moet zijn, de grond er zich niet toe leent, de werkzaamheden van zeer korte duur zijn, of de installatie slechts een of enkele toestellen omvat, dan moet er een isolatiebewakingstoestel in de installatie worden opgenomen (eis Nen 3140, bijlage M).
Als in een tijdelijke installatie zowel in een HVK als de OVK (schakel en verdeelinrichting) een aardlekschakelaar wordt toegepast, dan moet de ‘hoofd-aardlekschakelaar’ selectief zijn ten opzichte van de aardlekschakelaars in de achterliggende installatiedelen. Dit kan door het toepassen van een selectieve ΙΔn 300 mA aardlekschakelaar of een instelbare aardlekschakelaar.

In deze rubriek, tot stand gekomen in ­samenwerking met de afdeling Techniek & Markt van Techniek ­Nederland, behandelen wij actuele technische onderwerpen waar installateurs in hun vak mee te maken kunnen krijgen. Heeft u ook een Hot topic? Stuur hem dan naar media@technieknederland.nl.

Tekst en fotografie: Anton Kerkhofs, Nen 1010

Lees meer artikelen in het dossier Laagspanningsinstallaties